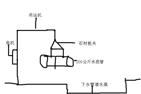
石材板夹吊装下水道水泥管具体流程
河北东圣石材夹具厂家为客户以下三种适合的型号规格石材吊夹石材吊装夹钳吊装下水道水泥管具体流程。
客户咨询石材板夹产品吊装高度70公分,使用石材夹具吊装圆柱形下水道水泥管。
河北东圣吊索具根据客户提供信息得知:
1、作业场合是城市路边普通下水管道施工使用;
2、蓝色围挡,将马路便道挡住隔离开来;
3、使用挖掘机将路面挖开;
4、采用挖掘机或者吊机作为动力驱动机械,实现200公斤水泥管道上下吊装搬运;
5、每根水泥管直径为1米,长度1.5米,水泥管厚度10厘米;
6、作业现场较为泥泞,由于是下水管道,必然存在水,泥等,作业环境较湿润,是否有必要必须使用耐酸碱吊装带。
河北东圣石材夹具厂家为客户建议以下三种适合的型号规格石材吊夹:
F-36 开口尺寸42cm-109cm 起重吊装重量1200KG
F-42 开口尺寸66cm-127cm 起重吊装重量1500KG
F-47 开口尺寸69cm-141cm 起重吊装重量1800KG
以上三种规格型号大板夹具开口尺寸均在100cm(1米)以上,吊装重物承载量均在1吨以上,综合以上因素这三种规格尺寸都可以满足客户石材吊钳使用需求,石材夹具价格虽然随着规格型号的变动有所浮动,但综合实际作业需求考虑,较小的价格差异,不应该决定石材夹具选择的首要因素。要偏重实际使用需求来决定。
我公司为客户建议F-42型号大理石吊钳。 这一款是石材夹具的开口尺寸范围如下:开口尺寸66cm,可吊装直径或者厚度为66cm石材或其他重物,开口尺寸是127cm,可吊装直径或者厚度127cm重物,净重起重吊装重量为1500KG。使用F-36型号规格夹具,开口尺寸是109cm,如吊装100cm我公司认为,富余量较小,实际过程中可能存在吊装不便现象,开口尺寸127cm 的F-42夹具宽很多。小型夹钳吊具吊装过程中即便需要吊装搬运较大直径厚度的重物也可以使用。起重吊装机械作业,尽量要给多预留范围,以便应对突发事件。
石材吊装夹钳吊装下水道水泥管具体流程如下:
1、准备起重量1吨以上挖掘机/吊机是此次起重吊装工程动力输出机械,
2、将石材大板夹80级链条悬挂挖掘机或者吊机吊钩处,悬挂便能起到机械固定作用,如果不放心,可以使用钢丝进行二次固定。
3、将石材吊钳调整开口尺寸位置,放置于水泥管道上方,将石板钳轻轻放置在水泥管上方,慢慢放下,两块夹板放置在水泥管两侧同一个平面位置,作为夹持点,上提大板夹两个夹板自然而然夹紧,从而将重物提起,重物质量越大,石材夹具夹板夹持力越强,夹紧力越大。因此不必担心重物在夹持过程中会否掉落下来。
整个吊装过程中可能用到的辅助吊装工具:吊装带,防坠器,吊运机,微型电动葫芦等。前两种是防护产品,后两种是起重吊装机械产品。总之,单一的起重吊装夹具是不可能完成吊装任务必须是几款起重机械产品配合同时使用。
文章原创,谢绝转载,转载必究,谢谢配合! 2020.4.24

文章原创 谢绝转载 转载必究
联系电话:13933276606 0312-6770968











